• Kununurra

    June 3, 2024 in Australia ⋅ 🌙 26 °C

    Wir haben die Gibb River Road hinter uns 😅
    Nach den 2 Wochen im Outback freuen wir uns nun für die nächsten 2 Nächte auf einem Campingplatz in Kununurra unterzukommen und wieder mal kurz in der Zivilisation zu sein. Über den Victoria Highway geht es dafür knapp 50km nach Osten.

    Annehmlichkeiten wie eine warme Dusche und der Swimmingpool nehmen wir natürlich auch gern mit. Während Patrick und Victoria das kostenlose Internet in der Bibliothek nutzen oder im Café sitzen um auch etwas zu arbeiten, gehen wir laufen und erkunden so die kleine Stadt und den angrenzenden See

    Hauptgrund für unseren Aufenthalt ist aber vor allem die Reifenpanne unserer Freunde auf der Gibb River Road. Am Montag haben sie einen Termin in der Werkstatt, bekommen neue Reifen auf die Hinterachse und somit den Reservereifen auch wieder bereit am Heck 👍

    Nach der letzen tiefen Flussdurchquerung in El Questro haben aber auch wir ein kleines technisches Problem.
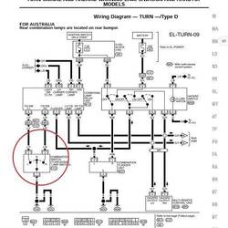
    Andauernd fliegen uns die 2 Sicherungen der Blinker- und Warnblinkeranlage raus und unsere Blinker gehen nicht mehr.

    Dank Patricks technischem Know-How und der Fähigkeit Schaltpläne zu lesen, finden wir nach einem Ausschlussverfahren und etwas ausprobieren allerdings schnell den Fehler.
    Die Verbindung zu dem hinteren linken Blinker und dem Bremslicht hat Feuchtigkeit gezogen und einen Kurzschluss verursacht.

    Wir legen alles trocken und isolieren die Kabel neu und nun funktioniert wieder alles 😅
    Read more